PLUGY HP system... make it easy!
PLUGY HP GATE DRIVER MODULE
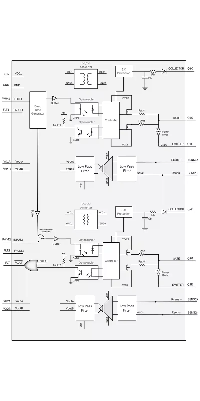
Description:
High-performance Half-Bridge SiC MOSFET/ IGBT/ MOSFET Gate Driver with short-circuit protection and high Common- Mode Transient Immunity (CMTI) for fast switching high voltage applications including opto-isolated analog measurement .
High-performance Half-Bridge SiC MOSFET/ IGBT/ MOSFET Gate Driver with short-circuit protection and high Common- Mode Transient Immunity (CMTI) for fast switching high voltage applications including opto-isolated analog measurement .
Features:
- High Isolation voltage up-to 3KV.
- High Common-Mode Transient Immunity (CMTI) up to 100KV/usec.
- Optional fault indicator in case of SiC-MOSFET/IGBT short circuit or Gate Drive Supply under voltage.
- Including optional Dead-time between bridge switches.
- Active miller clamping protection for turn-on and turn-off.
- Test Points for SiC-MOSFET/IGBT terminals for easy voltage monitoring.
- Turn-on and Turn-off Gate resistor control.
- Multiple Output voltage for different switches compatibility.
Analog Measurement Opto-Isolation Main Features:
•±200-mV linear input range.
•DC or AC wave forms.
•50KHz bandwidth.
•Excellent linearity of 0.5%.
•High gain accuracy of 1%.
•High temperature stability 50ppm/C.
•No need for external reference.
•Differential output signal for high noise immunity
Gate Drive Specifications
| Parameter | Symbol | Min | Typ | max | Unit |
|---|---|---|---|---|---|
| Input Supply Voltage | VCC1 | +4.5 | +5 | +5.5 | V |
| Input Supply Current | ICC1 | 150 | - | 300 | m A |
| Input signal High level | VinHL | 2 | - | 5 | V |
| Isolation Voltage | Viso | - | - | 3000 | V |
| Switching Frequency | Fsw | - | - | 50 | KHz |
| Propagation Delay Time | tPLH | 75 | - | 110 | ns |
| Propagation Delay Time | tPHL | 75 | - | 110 | ns |
| DESAT Sense to 90% VOUT Delay | tDESAT | - | 553 | 760 | ns |
Gate Driver Model 1508
| Parameter | Symbol | Min | Typ | max | Unit |
|---|---|---|---|---|---|
| Turn on output voltage | Vgon | 14.5 | 15 | 15.5 | V |
| Turn off output voltage | Vgoff | - | -8 | - | V |
Gate Driver Model 1505
| Parameter | Symbol | Min | Typ | max | Unit |
|---|---|---|---|---|---|
| Turn on output voltage | Vgon | 14.5 | 15 | 15.5 | V |
| Turn off output voltage | Vgoff | - | -5 | - | V |
Gate Driver Model 1500
| Parameter | Symbol | Min | Typ | max | Unit |
|---|---|---|---|---|---|
| Turn on output voltage | Vgon | 14.5 | 15 | 15.5 | V |
| Turn off output voltage | Vgoff | - | 0 | - | V |
Description:
High-performance Half-Bridge SiC MOSFET/ IGBT/ MOSFET Gate Driver with short-circuit protection and high Common- Mode Transient Immunity (CMTI) for fast switching high voltage
High-performance Half-Bridge SiC MOSFET/ IGBT/ MOSFET Gate Driver with short-circuit protection and high Common- Mode Transient Immunity (CMTI) for fast switching high voltage
Features:
- High Isolation voltage up-to 3KV.
- High Common-Mode Transient Immunity (CMTI) up to 100KV/usec.
- Optional fault indicator in case of SiC-MOSFET/IGBT short circuit or Gate Drive Supply under voltage.
- Including optional Dead-time between bridge switches.
- Active miller clamping protection for turn-on and turn-off.
- Test Points for SiC-MOSFET/IGBT terminals for easy voltage monitoring.
- Turn-on and Turn-off Gate resistor control.
- Multiple Output voltage for different switches compatibility.
Gate Drive Specifications
| Parameter | Symbol | Min | Typ | max | Unit |
|---|---|---|---|---|---|
| Input Supply Voltage | VCC1 | +4.5 | +5 | +5.5 | V |
| Input Supply Current | ICC1 | 150 | - | 300 | m A |
| Input signal High level | VinHL | 2 | - | 5 | V |
| Isolation Voltage | Viso | - | - | 3000 | V |
| Switching Frequency | Fsw | - | - | 50 | KHz |
| Propagation Delay Time | tPLH | 75 | - | 110 | ns |
| Propagation Delay Time | tPHL | 75 | - | 110 | ns |
| DESAT Sense to 90% VOUT Delay | tDESAT | - | 553 | 760 | ns |
Gate Driver Model 1508
| Parameter | Symbol | Min | Typ | max | Unit |
|---|---|---|---|---|---|
| Turn on output voltage | Vgon | 14.5 | 15 | 15.5 | V |
| Turn off output voltage | Vgoff | - | -8 | - | V |
Gate Driver Model 1505
| Parameter | Symbol | Min | Typ | max | Unit |
|---|---|---|---|---|---|
| Turn on output voltage | Vgon | 14.5 | 15 | 15.5 | V |
| Turn off output voltage | Vgoff | - | -5 | - | V |
Gate Driver Model 1500
| Parameter | Symbol | Min | Typ | max | Unit |
|---|---|---|---|---|---|
| Turn on output voltage | Vgon | 14.5 | 15 | 15.5 | V |
| Turn off output voltage | Vgoff | - | 0 | - | V |
Description:
High-performance Half-Bridge SiC MOSFET/ IGBT/ MOSFET Gate Driver with short-circuit protection and high Common- Mode Transient Immunity (CMTI) for fast switching high voltage applications including opto-isolated analog measurement .
High-performance Half-Bridge SiC MOSFET/ IGBT/ MOSFET Gate Driver with short-circuit protection and high Common- Mode Transient Immunity (CMTI) for fast switching high voltage applications including opto-isolated analog measurement .
Features:
- High Isolation voltage up-to 5KV.
- High Common-Mode Transient Immunity (CMTI) up to 100KV/usec.
- Optional fault indicator in case of SiC-MOSFET/IGBT short circuit or Gate Drive Supply under voltage.
- Including optional Dead-time between bridge switches.
- Active miller clamping protection for turn-on and turn-off.
- Test Points for SiC-MOSFET/IGBT terminals for easy voltage monitoring.
- Turn-on and Turn-off Gate resistor control.
- Multiple Output voltage for different switches compatibility.
Analog Measurement Opto-Isolation Main Features:
•±200-mV linear input range.
•DC or AC wave forms.
•50KHz bandwidth.
•Excellent linearity of 0.5%.
•High gain accuracy of 1%.
•High temperature stability 50ppm/C.
•No need for external reference.
•Differential output signal for high noise immunity
Gate Drive Specifications
| Parameter | Symbol | Min | Typ | max | Unit |
|---|---|---|---|---|---|
| Input Supply Voltage | VCC1 | +4.5 | +5 | +5.5 | V |
| Input Supply Current | ICC1 | 300 | - | 600 | m A |
| Input signal High level | VinHL | 2 | - | 5 | V |
| Isolation Voltage | Viso | - | - | 5000 | V |
| Switching Frequency | Fsw | - | - | 200 | KHz |
| Propagation Delay Time | tPLH | 75 | - | 110 | ns |
| Propagation Delay Time | tPHL | 75 | - | 110 | ns |
| DESAT Sense to 90% VOUT Delay | tDESAT | - | 553 | 760 | ns |
Gate Driver Model 1508
| Parameter | Symbol | Min | Typ | max | Unit |
|---|---|---|---|---|---|
| Turn on output voltage | Vgon | 19.5 | 20 | 20.5 | V |
| Turn off output voltage | Vgoff | - | -8 | - | V |
Gate Driver Model 1505
| Parameter | Symbol | Min | Typ | max | Unit |
|---|---|---|---|---|---|
| Turn on output voltage | Vgon | 19.5 | 20 | 20.5 | V |
| Turn off output voltage | Vgoff | - | -5 | - | V |
Gate Driver Model 1500
| Parameter | Symbol | Min | Typ | max | Unit |
|---|---|---|---|---|---|
| Turn on output voltage | Vgon | 19.5 | 20 | 20.5 | V |
| Turn off output voltage | Vgoff | - | 0 | - | V |
Description:
High-performance Half-Bridge SiC MOSFET/ IGBT/ MOSFET Gate Driver with short-circuit protection and high Common- Mode Transient Immunity (CMTI) for fast switching high voltage applications including opto-isolated analog measurement .
High-performance Half-Bridge SiC MOSFET/ IGBT/ MOSFET Gate Driver with short-circuit protection and high Common- Mode Transient Immunity (CMTI) for fast switching high voltage applications including opto-isolated analog measurement .
Features:
- High Isolation voltage up-to 5KV.
- High Common-Mode Transient Immunity (CMTI) up to 100KV/usec.
- Optional fault indicator in case of SiC-MOSFET/IGBT short circuit or Gate Drive Supply under voltage.
- Including optional Dead-time between bridge switches.
- Active miller clamping protection for turn-on and turn-off.
- Test Points for SiC-MOSFET/IGBT terminals for easy voltage monitoring.
- Turn-on and Turn-off Gate resistor control.
- Multiple Output voltage for different switches compatibility.
Gate Drive Specifications
| Parameter | Symbol | Min | Typ | max | Unit |
|---|---|---|---|---|---|
| Input Supply Voltage | VCC1 | +4.5 | +5 | +5.5 | V |
| Input Supply Current | ICC1 | 300 | - | 600 | m A |
| Input signal High level | VinHL | 2 | - | 5 | V |
| Isolation Voltage | Viso | - | - | 5000 | V |
| Switching Frequency | Fsw | - | - | 200 | KHz |
| Propagation Delay Time | tPLH | 75 | - | 110 | ns |
| Propagation Delay Time | tPHL | 75 | - | 110 | ns |
| DESAT Sense to 90% VOUT Delay | tDESAT | - | 553 | 760 | ns |
Gate Driver Model 1508
| Parameter | Symbol | Min | Typ | max | Unit |
|---|---|---|---|---|---|
| Turn on output voltage | Vgon | 19.5 | 20 | 20.5 | V |
| Turn off output voltage | Vgoff | - | -8 | - | V |
Gate Driver Model 1505
| Parameter | Symbol | Min | Typ | max | Unit |
|---|---|---|---|---|---|
| Turn on output voltage | Vgon | 19.5 | 20 | 20.5 | V |
| Turn off output voltage | Vgoff | - | -5 | - | V |
Gate Driver Model 1500
| Parameter | Symbol | Min | Typ | max | Unit |
|---|---|---|---|---|---|
| Turn on output voltage | Vgon | 19.5 | 20 | 20.5 | V |
| Turn off output voltage | Vgoff | - | 0 | - | V |






